【摘要】簡要概述石油化工系統配電系統,DCM635系列無擾動快速切換裝置在石油化工典型供電系統的工作過程,無擾動快切裝置的特點,無擾動裝置在石油化工配電系統供電可靠性的意義。
【關鍵詞】無擾動快切、備自投切換、廠用電切換、用電連續性
一、概述
石化行業是國民經濟的支柱行業之一,基本上是大型和特大型聯合企業,是國家的重點企業。石化行業由于生產工藝流程的特殊性,供電質量要求很高,電網公司供電或自備電廠的供電都會因故障或負荷沖擊等原因,產生計劃外停電、過電壓或晃電等現象。因石化行業大量電機負載特性,非正常停電現象的發生往往會引起設備停運或空轉、工藝流程中斷,甚至直接導致重大事故。
對大多數企業來說低壓備自投裝置可以滿足使用要求,通過裝設DCM631系列低壓備自投對進線分段以及發電機進行自動投切,完全滿足停電的自動恢復,而石化企業往往裝設有大量的電動機負荷,而各電動機的容量、參數不一致,功率從幾個千瓦到一百多千瓦不等,失電后電動機在短時間由于慣性繼續旋轉,電動機轉入發電機狀態進行勵磁發電,母線電壓為多臺規格不同的電機發電合成的復合電壓,傳統備自投為檢無壓延時投切,此時的低電壓已經導致電機自動失鎖停機,需要再起動恢復生產,而此時生產工藝已經丟失,備自投裝置的使用效果并不理想。實際中往往由于多臺電機起動的沖擊非常大,每一臺的沖擊為額定的好幾倍,這樣嚴重的導致切換后保護起動,導致切換失敗,造成大范圍停電,嚴重影響用電可靠性以及石化企業用電安全。
無擾動快速切換裝置,尤其對于石化企業存在大量的感應電動機的情況,當需要快速切換時可以從快速切換,同期切換,殘壓切換和延時切換中優選的切換模式,完成無擾動投切。
二、無擾動快速切換裝置切換過程簡介
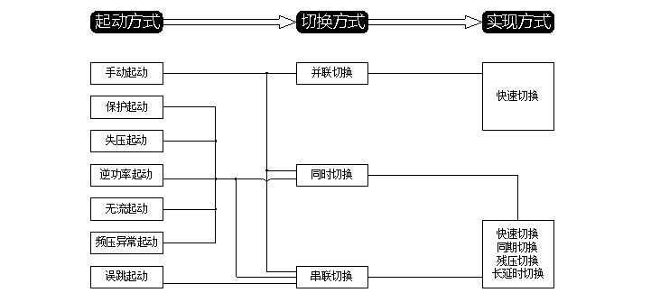
DCM635系列電源無擾動快速切換裝置提供七種起動方式。手動起動時支持并聯、同時和串聯。誤跳支持串聯,其他五種起動方式支持串聯、同時切換方式。并聯切換方式只有快速切換實現方式,串聯和同時支持快速、同捕、殘壓和長延時四種切換實現方式。

切換流程框圖

切換流程動態圖
三、無擾動切換裝置功能以及特點
3.1主要功能
☆ 裝置適用于兩種接線系統:進線、母聯
☆ 具有手動起動、保護起動、失壓起動、誤跳起動、無流起動、逆功率起動等多種起動方式
☆ 事故切換、非工況切換(失壓、開關誤跳)功能
☆ 并聯、串連、同時三種開關切換順序選擇
☆ 快速實現待合閘兩側的快速、同捕、殘壓、長延時切換
3.2輔助功能
☆ PT斷線
☆ 備用電源失電
☆ 開關異常閉鎖
☆ 合閘回路測時
☆ 智能故障錄波
☆ 全息黑匣子記錄
☆ 裝置自檢故障告警
☆ 智能切換閉鎖識別
☆ 母聯開關電流保護(母聯方式)
☆ 智能卸載出口(選配)
☆ 定值遠方召喚和修改
3.3裝置特點
☆ 采用了雙核32位DSP微處理器,快切內核和人機界面內核獨立
☆ 實時多任務操作系統及C++編程技術,可實現在線編程
☆ 開關合閘時間精準統計,自動適應開關老化及開關更換
☆ 實時系統自檢,系統工作電源、AD狀態、內存狀態實時自檢,確保穩定可靠
☆ 抗干擾設計,較高EMC電磁兼容等級試驗,軟硬件復合閉鎖架構
☆ 大屏幕雙顯示(液晶漢化顯示和LED顯示),方便運行人員巡檢
☆ 硬件互換性好,方便用戶維護及減少備件的數量
☆ 采用6U、19/3英寸標準機箱,背插式結構,可就地安裝在開關柜上或集中組屏
四、結束語
石油化工企業采用DCM635系列無擾動快速切換裝置,可靈活適用于單母分段接線方式、單母接線方式的電源切換系統。當任意一路進線電源失去時,DCM635裝置均能投入另一側進線電源。DCM635系列裝置經歷了數次事故切換和正常切換,表現出極高的可靠性。
由于在設計和調試階段,充分地考慮石化企業負荷情況,通過和我公司技術人員認真溝通,做好了各種可能出現情況的模擬實驗,在運行中嚴格運行管理,從多個石化現場投入運行后實際動作結果來看,裝置均能正確動作、準確記錄、運行維護簡潔,很大程度提高了石化企業供電可靠性、維護的便利性,為石化企業無擾動切換控制方案。